青岛高远热能动力设备有限公司
Qingdao Gaoyuan Heat&power Equipment Co.,Ltd.
首页
关于我们
企业简介
企业文化
企业荣誉
发展历程
团队风采
联系我们
产品中心
行业专栏
造纸
橡胶
制砖
冷凝水乏汽回收
减温减压
热电解耦
供热
技术创新
技术解答
引射器知识
专业论文
科普文章
发展动态
信息交流
里程丰碑
创新园地
政策法规
行业资讯
公司动态
多彩文化
服务中心
联系我们
中
/
EN
更多
✕
首页
关于我们
企业简介
企业文化
企业荣誉
发展历程
团队风采
联系我们
产品中心
引射器设备
一般汽水混合设备
换热设备
压力温度调节设备
供热机组
管件
行业专栏
造纸
橡胶
制砖
冷凝水乏汽回收
减温减压
热电解耦
供热
技术创新
技术解答
引射器知识
专业论文
科普文章
发展动态
信息交流
里程丰碑
创新园地
政策法规
行业资讯
公司动态
多彩文化
经理专栏
理念荟萃
创业故事
宣传专栏
好文摘登
品牌释义
妙语连珠
高远之歌
员工之家
服务中心
资料下载
服务流程
加盟合作
联系我们
行业专栏
造纸
橡胶
制砖
冷凝水乏汽回收
减温减压
热电解耦
供热
行业专栏
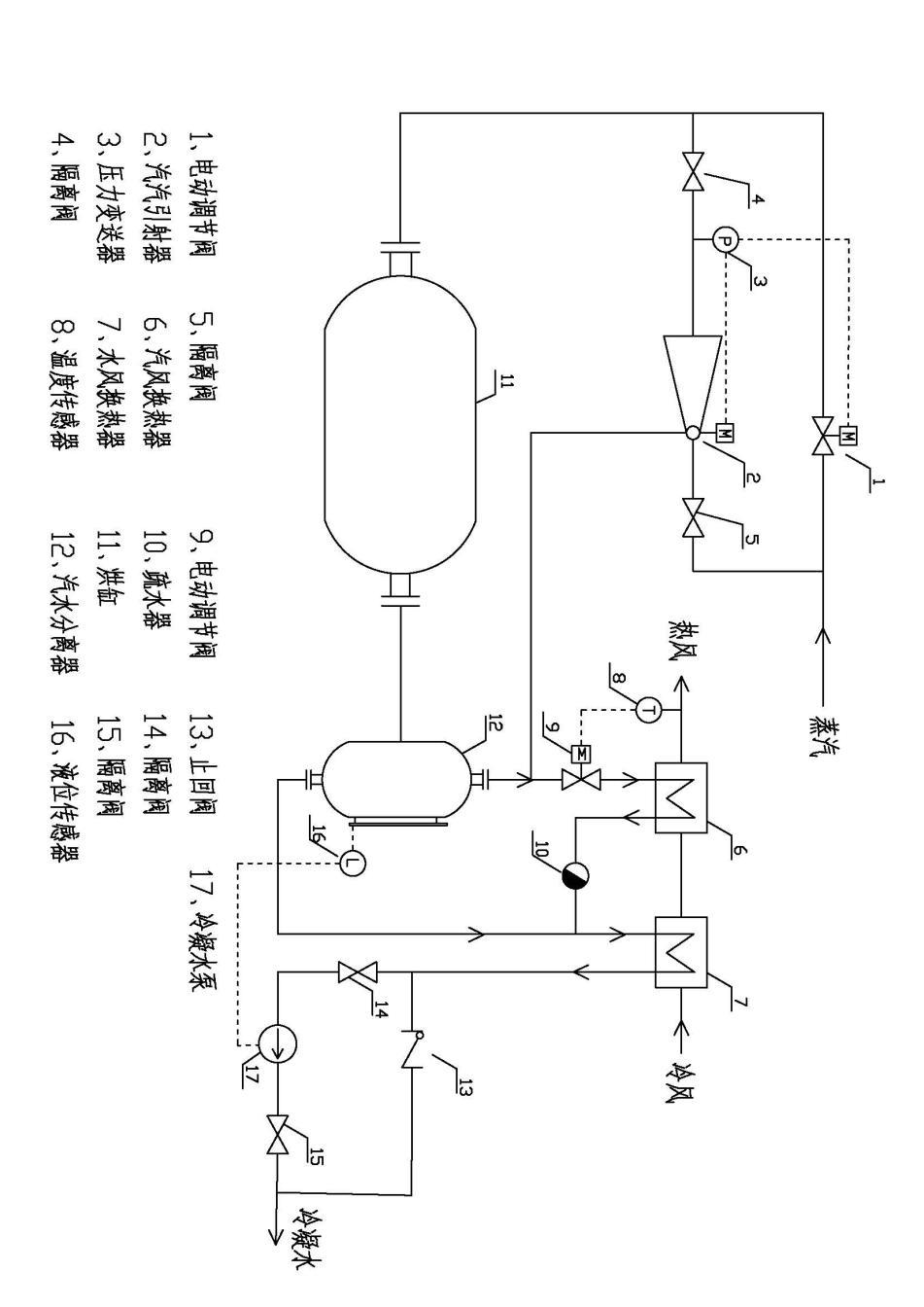
一种优化的纸机汽水系统
2025-12-30
more
纸机节能方案
2025-12-30
more
调节芯的生与亡
2025-07-02
more
造纸工艺参数调查表
2024-12-24
more
造纸厂节能新突破
近日,从河北保定传来的好消息,**造纸厂一次性订购我公司汽汽引射器13台,用于纸机的余热回收项目,并表示还将继续订购更多。
2015-11-17
more
共
1
页
5
条
新闻搜索
相关新闻
换一换
· 双旋式减温器今研发成功!
· 向精品化进军
qdgy88@163.com
0532-81927380
0532-81927390